Các lưu ý, khuyến cáo khi lắp đặt bơm ly tâm rời trục đặt cạn
Xác định vị trí khi lắp đặt bơm ly tâm
(1) Máy bơm nên đặt trong nhà. Nếu đặt ngoài trời cần có mái che hoặc che đậy để bảo vệ trong mọi điều kiện thời tiết.
(2) Máy bơm đặt tại bệ bằng phẳng, để các bu long neo được siết chặt mà không làm biến dạng, sai lệch các kết nối cơ khí quan trọng bên trong

(3) Lắp đặt tại vị trí thuận lợi cho công tác bảo dưỡng về sau.
(4) Có biện pháp phòng ngừa để người không có trách nhiệm không được vào nơi đặt bơm.
(5) Lắp đặt bơm càng kín nước càng tốt. Chiều cao hút (chiều cao từ mặt nước tĩnh đến tâm bơm) nên ngắn nhất và chiều dài ống hút cũng nên ngắn nhất.
(6) Chiều cao hút nên nhỏ hơn 6m. Trong các trường hợp cụ thể, chẳng hạn như bơm nước nóng thì chiều cao hút phải thấp hoặc âm so với tâm bơm. Để tối thiểu tổn thất đường ống hút, thì phải tránh sử dụng nhiều cút cong và van,…vv.
Lưu ý Lắp ống khi lắp đặt bơm ly tâm
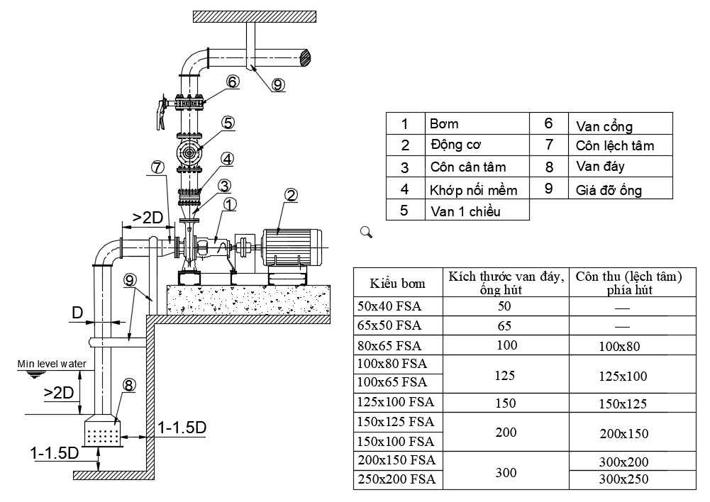
(1) Sử dụng giá đỡ thích hợp cho ống hút và ống xả để hạn chế bơm và động cơ bị lệch tâm.
(2) Van một chiều phải được đặt giữa bơm và van xả trong các trường hợp sau:
- Khi ống hút của bơm dài;
- Khi cột áp thực tế cao;
- Khi bơm vận hành ở chế độ tự động;
- Bơm tăng áp;
- Khi lắp bơm song song với hai hay nhiều bơm.
(3) Lắp van xả khí cho ống để ngăn ngừa các túi khí do kết cấu. Lưu ý van xả khi đó không lắp ở vị trí thấp hơn áp xuất khí quyển vì như vậy van có thể hút vào thay vì xả khí ra.
(4) Để giảm hiện tượng nước va cần lắp một thiết bị như van một chiều đóng nhanh.
(5) Hệ thống hút

- Đầu của ống hút cần phải được ngập sâu trong nước ít nhất hơn 2 lần đường kính ống D và cần được đặt cách mặt đáy hố hút từ 1~1.5D.
- Lắp 1 rọ rác tại đầu ống hút để ngăn rác lọt vào buồng bơm.
- Ống hút cần phải đặt nghiêng hướng lên trên (lớn hơn 1/100) so với bơm để tránh hình thành túi khí. Ống được liên kết chặt khít sao cho khí không lọt vào được.
- Đảm bảo cho ống hút ngắn và thẳng đến mức có thể. Không lắp van cổng trên ống hút nếu hệ thống là hút âm ( nước không tự chảy được vào bơm ).


- Kích thước ống hút, côn hút sẽ được khuyến nghị theo nhà sản xuất. Lắp côn hút để ngăn ngừa tạo nên túi khí. Côn hút được dùng như một phụ kiện riêng rẽ đặc biệt.
- Đối với hệ thống đường hút dương ( nước tự chảy vào bơm ) chúng tôi xin đề nghị bạn nên lắp van chặn trên ống hút để dẽ dàng tháo dỡ, kiểm tra máy bơm.
Đơn vị phân phối máy bơm ly tâm Ebara uy tín số 1 tại thị trường Việt Nam
Công Ty Cổ Phần Bơm và Thiết bị Quang Phước (QP-PE) được xây dựng và trưởng thành từ đội ngũ ban lãnh đạo và nhân sự với trên 25 năm kinh nghiệm trong lĩnh vực phân phối, cung cấp, lắp đặt và tư vấn đồng bộ hệ thống thiết bị nhà trạm máy bơm.
QP-PE là đại diện chính thức phân phối cấp 1 máy bơm Ebara tiêu chuẩn – Nhật Bản tại thị trường Việt Nam với kinh nghiệm và nỗ lực không ngừng chúng tôi liên tiếp vượt chỉ tiêu doanh số từng năm, đặc biệt từ năm 2018 đến nay được Tập đoàn Ebara – Chi nhánh Công ty TNHH Ebara Việt Nam công nhận là nhà phân phối lớn số 1 tại thị trường Việt Nam.
Sản phẩm và dịch vụ của Công ty Quang Phước được cung cấp rộng rãi trong các lĩnh vực như:
- Nhà máy cấp thoát nước lớn tại các tỉnh Bình Dương, Phú Thọ, Quảng Ninh, Hà Nội, …
- Hệ thống máy bơm nước giải nhiệt cho HVAC, bơm nước sản xuất cho các nhà máy khu công nghiệp chế xuất
- Hệ thống máy bơm cấp thoát nước
- Hệ thống máy bơm phòng cháy chữa cháy cho các khu đô thị thành phố mới như Ecopark Hưng Yên, Vin Ocean Park, Công viên nước Sun World Hạ Long
- Hệ thống trung tâm thương mại của Aeon Mall, sân bay Vân Đồn Quảng Ninh,…
- …
Mọi thông tin quý khách vui lòng liên hệ:
- Hotline Hà Nội: 0912083448
- Hotline Hồ Chí Minh: 0901183122
- Địa chỉ văn phòng đại diện ở TPHCM và HN:
- 62 đường số 1, KDC Cityland, Phường 7, Gò Vấp.
- 286 Quang Trung, phường Quang Trung, quận Hà Đông, Hà Nội.
>> Tham khảo thêm các bài viết liện quan:



